Vyměna jednotky MR-140 --> ITMS 6F na 2.0

Moderátor: Blue Lanos

Odpovědět
kilosek
Příspěvky: 1
Registrován: stř črc 17, 2019 19:04

Vyměna jednotky MR-140 --> ITMS 6F na 2.0

Příspěvek od kilosek »

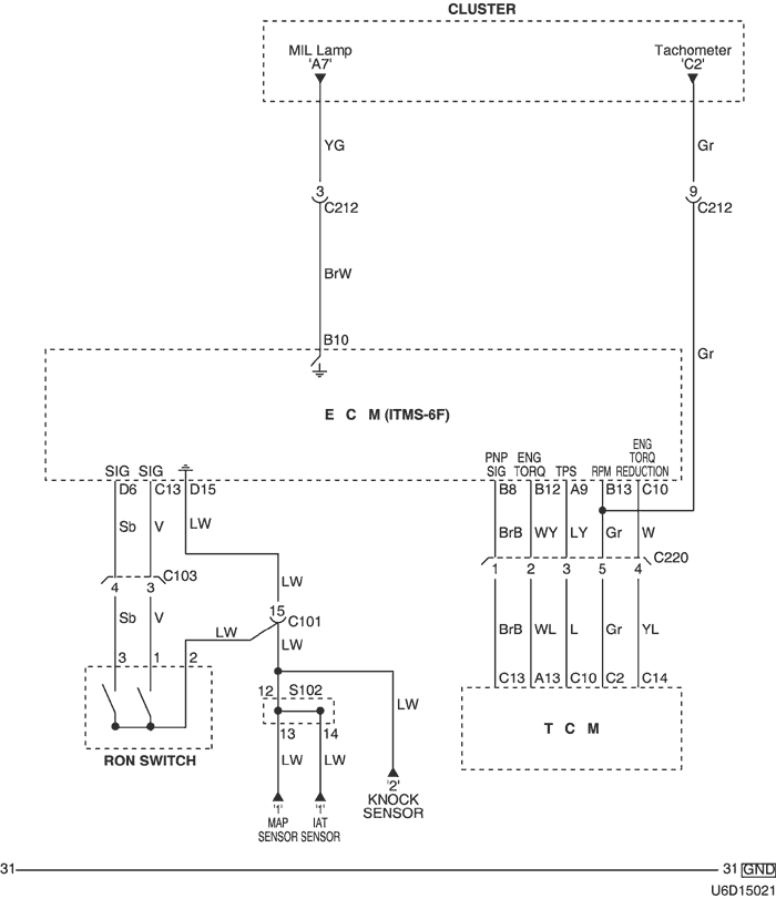
Nedávno tomu co tatovi na Tacumě odešla jednotka do křemíkového nebe (nečetla 1. lambdu a hodila OL-Drive, takže nepustí palivo do vstřiku). Jelikož před tím než odešla do ní nacpal 40 000,- ,tak nad ní zlomil hůl. Teď zkouším do ní nabastlit jednotku z Leganzy. Potíž je v tom že ve schematech je "RON swich", který nevím k čemu slouží. budu rád za každý nápad.
Přílohy
Schema
Schema
Reklama
 

Uživatelský avatar
honza72
Příspěvky: 554
Registrován: úte čer 23, 2009 11:31
Bydliště: Ostravsko

Re: Vyměna jednotky MR-140 --> ITMS 6F na 2.0

Příspěvek od honza72 »

Přepínač pro oktanové číslo paliva.... Změna mapy.
Mitsubishi Lancer Sportsedan 1,6 MIVEC
Ex. Cruze, Kalos, Nexia
--------------------------------------
Odpovědět

Zpět na „TACUMA/REZZO“