Vadna klimatizacia??

Moderátoři: Blue Lanos, Scorpion.11, lomngi

Odpovědět
danny29
Příspěvky: 72
Registrován: pát zář 02, 2011 14:03
Bydliště: Kosice, Slovensko

Vadna klimatizacia??

Příspěvek od danny29 »

Ahojte borci.
Rodicia vcera kupili chevrolet aveo rocnik 2010, najazdene len 20 tisic km.Auto je ako nove.Motor ma 1.2 /16v.
Dneska som si auto pozical a zaujimalo by ma preco stale svieti tlacitdlo AC?
Nemalo by to fungovat len pri zapnutom chladeni? Teraz ta kontrolka svieti stale aj ked je zapnute kurenie.Neda sa to vypnut nijako.
Dalsi vec by ma zaujimala ze ci to auto vlastne ma hmlove svetla vzadu nakolko packa tam je ale skusal som ich zapnut a nic.Takze neviem co je s tym.
Inac ako je to s motorom 1.2? Mne sa zda ze je dost zivy a do mesta uplne staci.
Vdaka za kazdu radu
Reklama
 

Uživatelský avatar
slidil
Příspěvky: 1126
Registrován: pon úno 06, 2012 22:04
Bydliště: Koštice, okr. Louny

Re: Vadna klimatizacia??

Příspěvek od slidil »

Ahoj,
1.) tlačítko AC by mělo svítit jen při zapnuté klimě, a nebo pokud máš topední přepnuto na ofuk předního skla.
Viz tady:
https://www.chevroletclub.cz/viewtopic. ... &start=225

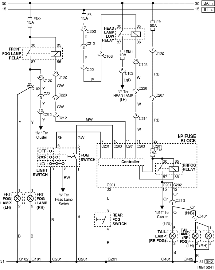
2.) Zadní mlhovky tam určitě jsou, zkus se podívat na pojistky.
mlhovky-schema.png
pojistky kabina.png
pojistky motor.png
Hyundai Bayon 1.2DPi 58kW - 2024

Bylo:
Captiva 2,2VCDi LTZ 135kW - 2012 (4x4 - 7míst)
Chevrolet Aveo 1,4 74kW - 2010
Hyundai Santamo 2,0i 102kW - 1999 (4x4 - 7míst)
Uživatelský avatar
xwing
Příspěvky: 1358
Registrován: pát čer 26, 2009 17:06
Bydliště: Bratislava

Re: Vadna klimatizacia??

Příspěvek od xwing »

danny29 píše: Dneska som si auto pozical a zaujimalo by ma preco stale svieti tlacitdlo AC?
Nemalo by to fungovat len pri zapnutom chladeni? Teraz ta kontrolka svieti stale aj ked je zapnute kurenie.Neda sa to vypnut nijako
Ak mas prepinac ofukovania nastaveny na ofukovanie predneho skla, tak sa automaticky zapina aj klima.
Skus ten prepinac prepnut do inej polohy, kde neofukuje predne sklo a klima by mala zhasnut.
Alebo skus prestudovat tuto temu https://www.chevroletclub.cz/viewtopic.php?f=79&t=14521 ;)
Chevrolet AVEO Hatchback (5dv.) 1,4 16V 74 kW/100k, Eco-Tec, r.v.2008
Odpovědět

Zpět na „Aveo - Pokec“